X7000 Voltage Reference
This project started in 2021 when learning about metrology as a hobby
Design features
- Matched resistor networks
- 10V and 1V output
- Temperature coefficient compensation
- Onboard power regulation
- Thermal conditioning
Design considerations
Let's review the design features one by one:
-
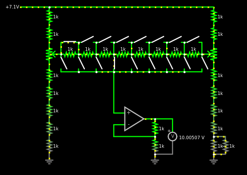
Matched Resistor Networks:
- This design decision was made to reduce costs while maintaining precision. The traditional approach for a LTZ1000 project uses highly stable and precise foil resistors like VHP100 or S102 series resistor from Vishay, which can be quite expensive. By opting for cheaper resistor networks, I was able to achieve the same level of stability. These resistor networks are ideal for ratiometric values, of which the LTZ circuit has quite a few, ensuring excellent performance due to being manufactured simultaneously under the same conditions on the same substrate.
-
10V and 1V output
- In order to calibrate a variety of devices effectively, it is essential to have outputs that are close in voltage to the other voltage references on the market. Nowadays 10 and 1 volts are commonly used for voltage reference designs. Therefore, a highly stable output stage is necessary to elevate the voltage from 7 to 7.2 volts to the desired 10 volts. This stage must operate with minimal noise and temperature drift while being extremely stable. Once the 10V is achieved, it can be divided down to produce a stable 1V output.
-
Temperature coefficient compensation
- The LTZ has a poor temperature coefficient of voltage (TCV) by nature of being a zener diode. However, this component works around that problem by ovenizing the voltage reference to maintain a highly stable temperature. The typical temperature coefficient of the unheated LTZ is ____, but this can be modified by adding a precise resistor in front of the zener diode. This adjustment in theory helps reduce noise caused by small heater instabilities and minimizes temperature drift when the heater is turned off. While not essential due to the ovenization, this feature is a nice to implement while I am at it.
-
Onboard power regulation
- The PCB should incorporate basic power regulation to minimize noise and heating in op-amps caused by fluctuations in input voltage.
-
Thermal conditioning
- The inspiration for this concept stems from the exceptional 7000 series voltage reference created by Wavetek (now Fluke). This device utilizes a method known as thermal conditioning. In simple terms, this process is implemented to alleviate mechanical strain on the silicon within the device caused by the adhesive bonding it to the metal casing. This was achieved by modulating the chip's heater with something askin to a decaying sine wave pattern around the designated setpoint, effectively loosening the adhesive slightly.
Humble beginnings and early learnings
This project began some time ago when I was new to the world of precision analog design and metrology. After enthusiastically reading about various designs, I made the decision to forgo further reading and instead try my hand at designing my own. I began by creating a simple and compact design to serve as a testbed for experimentation. The philosophy behind the design was straightforward: keep it simple and cost-effective.
Testing it
Upon testing it was found that the voltage reference could only be trimmed to be within about 40mV of the setpoint. This being more than the usual range used for voltage standard comparisons Such as the Keithley 2182A and the Keysight 34420A. With some help in testing due to lack of available equipment at the time, a few findings were made. Testing also revealed that the temperature coefficient on the initial design was unacceptably high at 1uV/K on the 10V output range. Further there was also an issue with hysteresis being quite high, related to a fault in the circuitry.
Better tools, better learnings
Some time ago I upgraded from the slower Solartron 7061 to an Advantest R6581T. This enabled faster readings with more resolution. When measuring the LTZ-A variant with the Advantest it was observed that very low frequency oscillations were present. Removing components and probing around showed that the root cause was a foolishly played capacitor in feedback for the heater loop.
Improving
With the previous result and all the learnings from it I decided to have another go at designing the reference. The resulting design looking like the picture below, much better than the initial. Below you can read about the indvidual blocks in the little PCB.

Output stage
In the new version, I aimed to address the issues of the previous version by integrating everything onto one PCB. This involved implementing a new trimming method to achieve a voltage closer to 10V, allowing for the use of high-end nanovoltmeters.
The trimming concept evolved to include two high stability voltage dividers with a divider in between to finely select a voltage between the two. Initially, I considered using a digitally controllable potentiometer for this purpose, as they are typically well matched. However, I decided against this due to the additional requirement of a microcontroller to program the PCB. I wanted to avoid the use of microcontrollers and the need for firmware development and flashing. While microcontrollers could have simplified issues such as thermal conditioning and output voltage control, I preferred to keep the project free of these dependencies.

Temperature coefficients
Further to compensate the issues of trimming temperature coefficient a copper meander was added to this trimming array. The idea being that it now becomes possible to slightly vary the resistance of this piece of track, thus allowing you to vary the effect of the temperature coefficient copper brings with it. Effectively allowing one to finetune the temperature coefficient of the output stage. This could also be acheived by choosing resistor wisely, but I opted for a design philosophy where nothing extra but the parts in the BOM are required.
The drift resulting from this approach should be quite minimal as the full trimming range was designed to be roughly around +-0.2ppm/k, meaning 0.4/3850 equaling 0.0001038ppm of drift resulting from 1ppm of drift against the resistor ratio network.
Conditioning
The conditioning circuit being quite contested on functionality I aspired to keep simple and based in discrete IC's. Again a microcontroller would have been of great benefit here, but I wanted a project that can just be built, tested and used. No firmware, accomanying tools, IDEs and headaches required.
Thus, for the oscillator a very simple schmitt-trigger based clock was designed along with a counter IC with some XOR gates for the final part forming a simplistic DAC. This I surely imagined to be enough for the job it has to do. Later when the circuit has finished it's conditioning cycle over the span of x minutes. The circuit will go into a stop condition, where the clock gets disabled and the analog output resulting from the circuit decoupled from the temperature setpoint node on the reference.

Onboard power supply
The power supply needed to be good in two things, being somewhat stable and low-cost. The reasoning behind this being that the reference alkready has the benefit of having decent PSRR due to the fact that the LTZ regultes it's own power utilizing an op-amp. This it was opted to keep it relatively simple here and use a L7805 and L7812. The special bit here was to have the vref ground also buffered to rid of and temperature coefficients the copper on the negative side of the output stage. This the ground needed to be slightly higher to allow an op-amp to regulate the voltage. And so I chose to lift the ground from the "dirty" supply ground using two diodes. The noise from these diodes should also get rejected as the LTZ will move up and down along this, thus I expected fairly mimimal impact from this. Except for a little bit of voltage mismatch between the digital and analog part.
Care was taken in layout to separate the hot power and heater regulation away from the most sensitive analog blocks. This being accomplished by adding sufficient copper mass around the blocks to help the heat dissapate, as well as adding a slot the remove the thermal medium from the area is should not go.

Evaluation of the new voltage reference
Temperature coefficient
With all this new fancy gear available to me testing and validating became quite a bit easier. The first test was seeing if the trimming worked as intended, and indeed it was functional. Evaluation has shown that the most effective trimsettings were 6,7 and 8 resistors. With these two a trimstep of less than 10mV is easily achievable. With this functional it was time to test the temperature coefficient trimming, this proved to be a little tricky to test due to the test taking quite some tine and ambient temperature not being extremely stable. Nevertheless from this chart it is possible to make out the temperature coefficient to be roughly 0.0128ppm/K with some instability in the measurement device used being visible. The image hereunder shows 4 sweeps averaged over the timespan of 16 hours.
Noise measurements
The noise measurements made with a zlymex design showed 1.8uVpp in a span of 12 seconds. This result being slightly higher than expected 1.2uVpp * 1.43 gain = 1.7uVpp. Though this was with the reference operating at 4mA and unselected zeners. The amplifier used for this measurement features a noise floor of roughly 150nVpp and a gain of 10000.
Input voltage vs Output voltage measurements
Another important specification, especially when battery powered if the input voltage against the output voltage. When one varies the input voltage it means the amplifiers, voltage regulators and everything on that rail providing an output burns more power. In turn causing for more heating.
This measurement swept the input voltage from 20 to 16V a few times with the reference being situated in a thermal chamber. And any significant drift is barelyt discerneable.

Hysteresis
The hysteresis of the reference was tested and seems to be barely discerneable from the noise floor of the measurement setup. Short bursts of 2min off and 10min on seem to barely cause any hysteresis.
However it gets more bouncy when the hysteresis measurements get measured with 15min off 10min on. With hysteresis being up to 0.1ppm with some degree of error in this presumeably being from the DMM.



